สุดยอดความคิดเห็น
ความคิดเห็นที่ 3
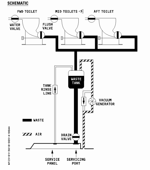
ระบบห้องน้ำเครื่องบิน คือจะใช้ระบบ vacuum ดูดลงไปเก็บใน waste tank ครับ
เมื่อเรากด flush ตัว vacuum ก็จะทำงานดูดของเสียลงไปลงถัง ไม่ได้ปล่อยออกไปข้างนอก
ปล่อยออกไปก็แย่สิครับ ขี้กระจายกลางอากาศ
อันนี้เป็นภาพระบบส้วมของเครื่อง A320

ส่วนส้วมทั่วไปจะมีน้ำรองใว้เสมอ เพราะระบบต่างกันมากครับ ส้วมทั่วไปจะใช้หลักการของการ
รักษาระดับน้ำเนื่องจากความดันอากาศให้เท่ากันทั้งสองด้านของโถส้วม ตามภาพนี้
เมื่อเรากด flush ตัว vacuum ก็จะทำงานดูดของเสียลงไปลงถัง ไม่ได้ปล่อยออกไปข้างนอก
ปล่อยออกไปก็แย่สิครับ ขี้กระจายกลางอากาศ
อันนี้เป็นภาพระบบส้วมของเครื่อง A320

ส่วนส้วมทั่วไปจะมีน้ำรองใว้เสมอ เพราะระบบต่างกันมากครับ ส้วมทั่วไปจะใช้หลักการของการ
รักษาระดับน้ำเนื่องจากความดันอากาศให้เท่ากันทั้งสองด้านของโถส้วม ตามภาพนี้
แมวส้มน่ารัก ถูกใจ, uncha ถูกใจ, แฟนคุณต้น ถูกใจ, Jirat BBT1 ถูกใจ, สมาชิกหมายเลข 1027479 ถูกใจ, สมาชิกหมายเลข 3613276 ถูกใจ, สมาชิกหมายเลข 3643762 ถูกใจ, Zenmaster_T ถูกใจ, สมาชิกหมายเลข 3930617 ถูกใจ, เคมิส ถูกใจรวมถึงอีก 8 คน ร่วมแสดงความรู้สึก
ความคิดเห็นที่ 7
คงมีแค่รถไฟที่ใช้หลักการแตกตัวของโมเลกุล
อากง ขำกลิ้ง, กาจาปิง ขำกลิ้ง, สมาชิกหมายเลข 1452018 ถูกใจ, uncha ถูกใจ, ฉันก้อแค่อาแปะคนนึง ขำกลิ้ง, สมาชิกหมายเลข 3068566 ขำกลิ้ง, Arovana ขำกลิ้ง, crinum ขำกลิ้ง, เสียงจากบ้านนา ขำกลิ้ง, สมาชิกหมายเลข 3028075 ขำกลิ้งรวมถึงอีก 27 คน ร่วมแสดงความรู้สึก
▼ กำลังโหลดข้อมูล... ▼
แสดงความคิดเห็น
คุณสามารถแสดงความคิดเห็นกับกระทู้นี้ได้ด้วยการเข้าสู่ระบบ
กระทู้ที่คุณอาจสนใจ
อ่านกระทู้อื่นที่พูดคุยเกี่ยวกับ
วิศวกรรมศาสตร์
วิทยาศาสตร์
เทคโนโลยี
สายการบิน
การออกแบบเพื่อสิ่งแวดล้อม
ทำไมโถส้วมในเครื่องบินถึงไม่มีระบบน้ำในโถ?
ผมสงสัยตอนนั่งเครื่องบินครับว่า ตอนทำธุระหนักเบาในห้องน้ำ มันไม่มีระบบน้ำไว้รองรับของเสีย มีเพียงปุ่มกดที่ให้ปล่อยออกไปนอกเครื่องบิน (แล้วแบบนี้จะโดนผู้โชคร้ายบนพื้นถนนไหมครับ ขอคำถามส่วนเสริมไปเลย) แต่โถส้วมตามพื้นที่สาธารณะจะมีน้ำในโถไว้รองรับของเสียจากเรา เพราะอะไรโถส้วมบนเครื่องบินถึงไม่มีระบบน้ำครับ?